
聯系人:肖經理
電話:0755-23197339
傳真:0755- 29859300
手機:13828771664
郵箱:aotuoshi@atus.email
地址:深圳市光明區公明街道上村社區蓮塘工業城B區第19棟101、第20棟
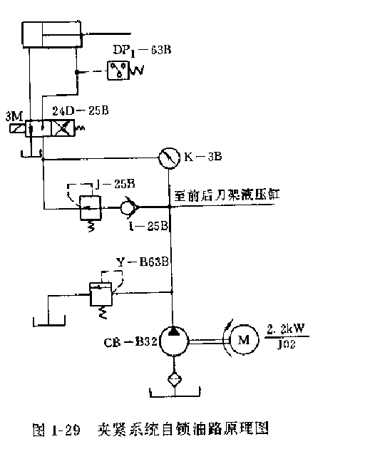
某廠有兩臺C9220A型半自動車床,在切削過程中,若機床發生突然斷電或驅動液壓泵的電動機斷電時,卡盤中的工件由于受重力和主軸旋轉離心力慣性的作用,有時會從卡盤中飛出,嚴重威脅著操作者和其他生產人員的人身安全。經分析其原因,是由于該機床的液壓夾緊系統油路沒有迸向自鎖裝置。當切削過程中,當驅動液壓泵的電動機突然斷電或電氣線路斷電時,夾緊液壓缸右腔的液壓油失去支承壓力后,反向沖擊液壓泵流回油箱(即夾緊液壓缸油壓瞬時消失,失去對工件的夾緊作用力)口而此時主軸受慣性的作用仍在旋轉,致使工件從卡盤中飛出。

為解決這個問題,某廠將該機床的液壓系統在不影響系統油路結構關系的前提下,在液壓泵至減壓閥的油路之間增設一個單向閥(1-25B,參看圖1-29)。這樣,當驅動液壓泵的電動機突然斷電時(進入夾緊液壓缸的液壓油失去液壓泵的輸出壓力油,此時夾緊液壓缸里的壓力大于液壓泵出口壓力,油液便向液壓泵回流,而單向閥正好截斷液壓泵至夾緊液壓缸的逆向回路),使夾緊液壓缸中還保持著一定的壓力油來夾緊上件,使其不會從一卡盤中飛出。同時,該單向閥還對液壓系統和液壓泵起到了保護作用。
